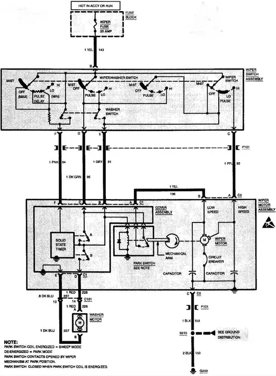
I can not get the wipers to work. Ive replaced the motor but there is no power to the fuse and i put a new one in today
Asked
Active
Viewed 157 times
2 Answers
2
There are fusible links that feed the fuse panel, they are connected at the starter battery terminal, if there is not 12v at the washer fuse then one of these fusible links is broken, blown or not connected on the last starter change.
.
.
.
Moab
- 8,035
- 21
- 32
1
You need to correct the lack of supply to the fuse.
Are there other items not working?
Temporarily bridging a supply will enable testing of the new motor.
This could be a damaged fuse box or loose connector or broken wire.
Solar Mike
- 34,681
- 2
- 30
- 59

