Daughter was driving home last night from work and noticed "it was very dark" on the way. Turns out low beams won't come on at all. High beams, parking, tail, turn signal and flashers all fine... just low beams won't come on. Pulled and checked all related fuses, they were fine, good continunity on low beam bulbs as well. I'm pretty much out of ideas at this point -- any ideas? Would prefer to avoid the shop if possible, she drives to work and school every day.
Asked
Active
Viewed 1,835 times
1 Answers
6
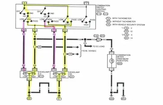
It really looks like it's down to the switch, if the high beams work normally (Not just using flash to pass) and both low beams quit at the same time, and you are positive the bulbs are good. The one thing that can fail that would take out both low beams is the switch.
Everything in yellow below is good based on your description of what works. The pink highlight is the rest of the low beam circuit so it has have failed in that area.
Move More Comments Link To Top
- 18,788
- 5
- 54
- 76
