I want to make sure my product will work over a large temperature range of -40C to +75C. I can verify on the low end down to about -18C using a household freezer (which is probably good enough) but I'm not sure how to test it on the high end. Any tips?
6 Answers
I've resorted to cardboard boxes with air holes cut into them - allow the product to slowly warm the air inside to the desired temperature and control ventilation to keep it somewhat steady. If more heat is needed, put a power resistor inside the box and use a regulated DC supply to control how much heat it adds to the environment.
- 33,161
- 3
- 59
- 110
-
2...And you've never generated any flames? – Kevin Vermeer Jan 17 '11 at 23:28
-
Not so far :) Mind you, I usually work on stuff in chassis, and push the temps up to 60C. – Adam Lawrence Jan 18 '11 at 21:55
-
1@Kevin - Paper only catches fire above 230°C, remember the novel "451 Fahrenheit". Cardboard may be around that value. – stevenvh Aug 22 '11 at 08:29
-
@stevenvh Any self-respecting switcher usually turns itself off when something goes outside of its SOA (typically 110-130°C) so the risk of cardboard fire is low. – Adam Lawrence Aug 22 '11 at 15:29
For the high end, you could use a hacked sous vide cooker with a PID controller.
http://hackaday.com/2010/11/06/hacking-together-a-sous-vide-cooker/
- 28,836
- 19
- 98
- 150
-
Ugh. My college blocks "hackaday.com" as "Hacking/Cracking/Computer Crime"... :( – Thomas O Jan 17 '11 at 10:51
Can you use an oven? Mine can be set to a low around 75 degrees C. I've done cheap temperature cycling tests before by quickly swapping a device between my oven and my refrigerator freezer. I'd just use a TC to measure the actual temperature as the oven readout may not be very accurate.
- 3,804
- 2
- 26
- 28
-
I heard that people had success using convection ovens and PCBs for temperature testing. – AndrejaKo Jan 17 '11 at 16:11
Heat gun / paint stripper with adjustable temperature control pointed into an enclosure around your PCB works for the high range, and Circuit Freeze will work on the low end (goes down to -62F).
- 3,800
- 25
- 41
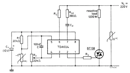
I once made a small oven to dry my photosensitive lacquer PCBs. It was basically a matrix of 1W resistors directly 230V AC powered. I mounted the resistors 1cm above a PCB so that the air could flow freely around them and the heat was distributed well without hot spots. This heater was temperature controlled by a (unfortunately long obsolete) TDA1024 + NTC temperature sensor.

The TDA1024 can be replaced by a transformerless power supply to feed a comparator. My thermostat was set at a fixed 50°C, but with a potmeter you can vary the temperature.
- 145,832
- 21
- 457
- 668
When I was temperature testing an industrial design I used an old refrigerator; cut a hole in the door and used a heater to drive the temp up to 40C. It didn't smell particularly good but I imagine an insulated metal "box in a box" type design would work very well for your 75C test. Take a look around to see how people make casting furnaces and do something similar.
- 11,307
- 1
- 36
- 62