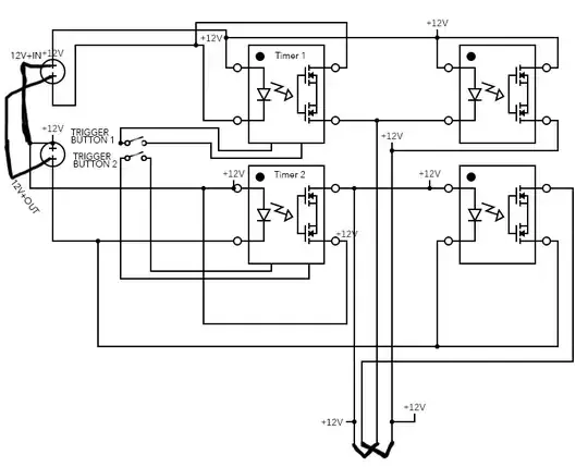
Using your explanation of the requirement, and using the two time delay relay modules that you've shown, the circuit below is how I would wire this.
With the modules connected in this way it would be impossible to short the supplies. Even if you were to press the trigger button on module 2 with module 1 still enabled the circuit would first disconnect the +12V then apply only the -12V to the output.
You could likely also do this with a single 12V supply* if you wanted to add additional switching circuits, however your original schematic already seems to show two 12V supplies being used.
Circuit 1

Circuit 1 Operation:
Pressing the trigger button on Relay Module 1 connects the +12V on the NO pin to the COM pin.
The +12V then continues to the NC pin of Relay Module 2.
With Relay Module 2 still off the +12 continues from that NC pin to the COM pin then to OUT1.
This connection continues for the delay time as set on module 1.
.
Pressing the trigger button on Relay Module 2 connects the -12V on the NO pin to the COM pin.
The -12V then continues from the COM pin to OUT1.
This connection continues for the delay time as set on module 2.
.
If you wanted to use the +12V supply to also power the modules (rather than a separate 5V supply), this would likely work but you should add a good amount of filtering to insure that no voltage spikes get into the module's power pins. You might even add a pre-regulator circuit of 8V or so between the +12 supply and the module's input power. With or without a pre-regulator good size by-pass/filtering caps should be used.
.
.
*Edit:
After a bit more thought there is a wiring arrangement that could use the two relay modules and just a single 12V supply.
As with the first circuit there is no way to short out the 12V supply. If both relays were to be enabled at the same time there would be +12V on both output lines, this shouldn't cause a problem as the control relay should just turn off. The only slight issue may be that if relay module 1 remained on after module 2 switches off there may be a short positive polarity on the output lines. If that condition did cause a problem module 2 could be triggered a second time to insure the down line control relay turns the system fully off.
.
Circuit 2

Circuit 2 Operation:
Pressing the trigger button on relay module 1 connects the +12V on the NO pin of module 1 to the COM pin then to OUT1.
With relay module 2 still off the 0V is connected from the NC pin of module 2 to the COM pin then to OUT2.
This connection continues for the delay time.
.
Pressing the trigger button on relay module 2 connects the +12V on the NO pin of module 2 to the COM pin then to OUT2.
With relay module 1 still off the 0V is connected from the NC pin of module 1 to the COM pin then to OUT1.
This connection continues for the delay time.
.
If the operation of your relay circuit become erratic (as you originally indicated) you may want to add some extra filtering onto the power pin inputs of each relay module. Something like a 100uF electrolytic cap in parallel with a 0.1uf disc or ceramic cap may be enough.